Water Level Controller (WLC) GC2200
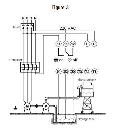
GC2200 Water Level Controller detects water level(s) inside storage tank and/or an elevated tank. The output relay – connected to external mechanical contactor or electronic switch - provides an automatic control to water pump operation. The output relay energizes and the green OUTPUT RELAY LED lights when the water level inside elevated tank is sensed under T2 probe and at the same moment enough water detected inside the storage tank (i.e. water level in storage tank is over S2 probe). The output relay de-energizes and the OUTPUT RELAY LED goes out when elevated tank is full of water (i.e. when GC2200 detects water level is above T1 probe).
GC2200 Water Level Controller detects water level(s) inside storage tank and/or an elevated tank.The output relay – connected to external mechanical contactor or electronic switch - provides an automatic control to water pump operation.
The output relay energizes and the green OUTPUT RELAY LED lights when the water level inside elevated tank is sensed under T2 probe and at the same moment enough water detected inside the storage tank (i.e. water level in storage tank is over S2 probe). The output relay de-energizes and the OUTPUT RELAY LED goes out when elevated tank is full of water (i.e. when GC2200 detects water level is above T1 probe).
The output relay de-energizes timelessly when GC2200 detects only a little water inside the storage tank (i.e. water level stays under S2 probe). The GC2200 units are self-powered.
Dimension(mm)

Connection Diagram:


| Nominal voltage | 220Vac ± 20% |
| Frequency | 50 Hz |
| Distance between GC2200 and probes | ≤ 1000 m (with 2.5 sqmm control cable) |
| Relay type | SPDT – Contact rating 5A (cosφ = 1), 250 Vac |
| Burden | 5VA / 4W (max) |
| Operating temperature | 0°C … +50°C |
| Storage temperature | -10°C … +70°C |
| Relative humidity | 95% (non condensing) |
| Weight | 254 gr |
| Mounting | DIN rail 35 x 7.5 mm |